В этой статье рассмотрены и охарактеризованы основные элементы авторского исследования преимуществ использования спирального конечного газового холодильника для целей охлаждения коксового газа, дополненные иллюстративным материалом и расчетами, обеспечивающими соответствующую аргументационную базу.
В результате проведенного исследования сделано общее заключение о технико-технологических преимуществах и экономической обоснованности использования спиральных конечных газовых холодильников на коксохимических производствах как в случае реализации подобной схемы закрытия цикла путем нового строительства, так и путем проведения реконструкции существующих мощностей.
Положения и выводы представленной работы могут быть применены руководством металлургических холдингов для целей теоретического обоснования корпоративных программ развития, а также органами региональной исполнительной власти для выявления направлений повышения экологической безопасности региона и повышения его инвестиционной привлекательности.
«Технико-технологические и инвестиционные преимущества охлаждения коксового газа посредством использования спиральных конечных газовых холодильников (КГХ)»
Коксовый газ является вторым после кокса продуктом, получаемым в результате процесса высокотемпературного коксования угля. Высокая температура сгорания газа позволяет применять его как высококачественное топливо.
Конечное охлаждение коксового газа предназначено для снижения его температуры после сульфатного отделения до температуры, благоприятной для улавливания бензольных углеводородов. Основной целью закрытия цикла является полное исключение выбросов вредных веществ на градирнях конечного охлаждения, а также стабилизация работы бензольного отделения. Это возможно только при отсутствии непосредственного контакта коксового газа с оборотной водой [2].
- схема закрытия цикла с использованием тарельчатой колонны и теплообменных аппаратов;
- схема закрытия цикла с использованием спирального конечного газового холодильника (КГХ) [3].
- рассмотрение порядка реализации технологической схемы закрытия цикла охлаждения коксового газа с применением спирального конечного газового холодильника;
- сравнение основных схем закрытия цикла охлаждения коксового газа на основе оценки наиболее репрезентативных эксплуатационных характеристик;
- оценка эффективности инвестиций, направленных на закрытие цикла при охлаждении коксового газа посредством спирального конечного газового холодильника.
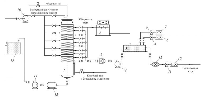
Рассмотрим схему закрытия цикла с использованием спирального КГХ (см. рисунок).

Принципиальная схема закрытия цикла конечного охлаждения коксового газа с использованием спиральных КГХ:
1 – спиральный КГХ; 2 – градирня; 3 – приемочная камера; 4, 14, 16 – насосы; 5, 12 – фильтры; 6 – установка стабилизационной обработки воды; 7, 10 – установка микробиологической обработки; 8, 9, 11 – насос-дозатор; 13 – сборник конденсата; 15 – отстойник масла
Scheme of coke oven gas cycle closing using spiral final gas cooler:
1 – spiral final gas cooler; 2 – cooling tower; 3 – acceptance camera; 4, 14, 16 – pumps; 5, 12 – filters; 6 – equipment for stabilization water treatment; 7, 10 – equipment for microbial treatment; 8, 9, 11 – metering pump; 13 – collector of the condensate; 15 – oil sump
Спиральная колонна. В КГХ спиральной конструкции вода движется по закрытым каналам от периферии к центру колонны, а газ – перпендикулярно, сверху вниз, и противотоком по другим каналам. Эффективность охлаждения коксового газа достигается за счет высокого коэффициента теплопередачи, которым обладает спиральный аппарат, а также за счет его конструкции. Применение спиральных КГХ позволяет не только обеспечить эффективное охлаждение коксового газа до необходимых температур, но также исключить большое количество выбросов вредных веществ в атмосферу – сероводорода, бензола, аммиака, цианистого водорода, а эффект самоочистки значительно увеличивает межсервисный интервал обслуживания спиральной колонны [4, 5].
Локальная система водоподготовки. Для обеспечения эффективной работы колонного аппарата и соблюдения требований к качеству воды необходимо применение локальной системы водоподготовки как оборотной, так и подпиточной воды. Совместно со спиральными КГХ применяются системы водоподготовки, состоящие из фильтров и комплексов реагентной обработки воды.
Основные преимущества использования схемы закрытия цикла с использованием спиральных КГХ по сравнению со схемой с тарельчатой колонной и теплообменными аппаратами представлены в табл. 1.
Таблица 1. Преимущества схемы закрытия цикла с использованием спирального КГХ перед схемой закрытия цикла с тарельчатым КГХ и теплообменными аппаратами*
Table 1. Advantages of cycle closing using spiral final gas cooler comparing to cycle closing using plate final gas cooler and heat exchanger
* Таблица составлена на основе анализа реализованных проектов на коксохимических предприятиях России и Украины [7].
- улучшить экологическую обстановку на территории коксохимического производства и близлежащих территориях;
- обеспечить более глубокую очистку коксового газа от смолы и нафталина;
- повысить экономическую эффективность деятельности производства за счет экономии на капитальных затратах (экономия на стоимости оборудования, а также затратах на установку) и эксплуатационных расходах (экономия на штрафных санкциях за загрязнение окружающей среды, стабилизация работы бензольного отделения, увеличение срока эксплуатации оборудования, экономия на энергоресурсах и ремонтах) [8 – 10].
Оценивать эффективность использования спиральных КГХ будем посредством сопоставления размера капитальных вложений в оборудование и монтаж с величиной положительного эффекта от его внедрения [11, 12].
В качестве спирального конечного газового холодильника, используемого для закрытия цикла, в расчетах будем использовать 5-секционную спиральную колонну компании Нексан.
Рассмотрим два варианта установки оборудования: новое строительство и реконструкция.
В отличие от реконструкции, при новом строительстве предполагаются большие затраты на осуществление строительно-монтажных работ и проектирование, что обосновывается необходимостью постройки новых сетей, фундаментов и прочих вспомогательных объектов. Капитальные вложения, необходимые для закрытия цикла с помощью спирального КГХ Nexson Group при осуществлении нового строительства и реконструкции, представлены в табл. 2.
Таблица 2. Оценка капитальных затрат на реализацию проекта закрытия цикла с использованием спирального КГХ Nexson Group производительностью 100 000 нм3/ч коксового газа
Table 2. Estimation of capital expenditures for investment project of cycle closing using Nexson Group spiral final gas cooler with productivity of 100 000 nm3/h of coke gas
Таблица 3. Статьи экономии и ее размер при установке спирального КХГ вместо тарельчатого*
Table 3. Types of costs reduction using spiral final gas cooler against plate final gas cooler
- период окупаемости (Ток);
- рентабельность инвестиций (IR);
- чистый приведенный эффект (NPV);
- средневзвешенный срок жизненного цикла инвестиционного проекта (дюрация) (D) [13, 14].
При этом для ряда показателей оценки эффективности инвестиционных вложений существуют рекомендованные значения. Так нормативный срок окупаемости инвестиционных вложений в теплообменное оборудование, с учетом специфики производственной деятельности металлургических компаний, составляет 7 лет, рекомендуемый индекс рентабельности инвестиций – 2,50 [15].
Значения показателей оценки эффективности использования спирального КГХ представлены в табл. 4.
Таблица 4. Показатели оценки эффективности использования спиральных КГХ
Table 4. Performance indicators of effectiveness of application of spiral final gas cooler
● Период окупаемости инвестиционных затрат на закрытие цикла с использованием спирального КГХ Nexson Group в случае реконструкции составляет 8,8 лет, в случае нового капитального строительства – 11,5 лет, что несколько выше нормативного срока окупаемости инвестиций в черной металлургии. Подобная ситуация вызвана тем, что при определении норматива в расчет принимались объекты, способные самостоятельно генерировать доход, в то время как спиральный КГХ является лишь вспомогательным оборудованием, используемым при охлаждении коксового газа. Тем не менее, полученное значение срока окупаемости может быть охарактеризовано как положительное.
● Значение показателя рентабельности инвестиций, направленных на закрытие цикла с использованием спирального КГХ Nexson Group, в случае реконструкции выше нормативного значения на 0,3, что свидетельствует о превышении эффективности подобных инвестиций по сравнению с общеотраслевыми данными. Незначительное отрицательное отклонение рентабельности инвестиций в случае рассмотрения нового строительства как способа закрытия цикла с использованием спирального КГХ Nexson Group также свидетельствует о достаточно высокой эффективности реализации подобного инвестиционного проекта.
● Значения чистого приведенного эффекта от инвестиционных вложений как в случае реконструкции, так и в случае нового строительства свидетельствуют о существенном положительном финансовом эффекте проекта (6 176 775 и 5 136 775 евро соответственно) в течение срока использования КГХ производства Nexson Group.
● Средневзвешенный срок поступления доходов от инвестиционного проекта (его эффективное время действия) превышает срок окупаемости и составляет 13 лет, что может быть охарактеризовано положительным образом и свидетельствует о наличии положительного финансового эффекта от закрытия цикла с применением КГХ компании Нексан.
Выводы. Рассмотрены технико-технологические преимущества охлаждения коксового газа посредством использования спиральных конечных газовых холодильников, а также проведена оценка эффективности использования спиральных КГХ на примере оборудования компании Нексан.
Рассмотрен порядок реализации технологической схемы закрытия цикла охлаждения коксового газа с применением спирального КГХ.
Сформулированы технико-технологические преимущества закрытия цикла с применением спиральных конечных газовых холодильников по сравнению с использованием тарельчатой колонны и теплообменных аппаратов. Выявлено, что по результатам оценки большинства эксплуатационных характеристик, представленных в качестве базы для сравнения, закрытие цикла с использованием спирального КГХ является преимущественным из доступных в настоящее время технологических схем закрытия цикла конечного охлаждения коксового газа.
Проведена оценка эффективности инвестиций, направленных на закрытие цикла при охлаждении коксового газа посредством спирального КГХ компании Нексан. Анализ показателей эффективности продемонстрировал наличие как абсолютного положительного эффекта, так и относительного (с учетом масштаба произведенных инвестиций) от внедрения спирального КГХ компании Нексан (в случае нового строительства и проведения реконструкции существующего производства).
В статье использованы материалы публикации «Экономическая эффективность металлургического производства» в «Известиях высших учебных заведений. Черная металлургия» 2016. Том 59. № 3. С. 209 – 215. © 2016. Баженов О.В.